Реле времени PCG-417 2х8А 230В 2НО IP20 звезда-треугольник для пуска электродвиг. монтаж на DIN-рейке F&F EA02.001.020

Поставки товара по Всей России и ближнему зарубежью.


  • Описание
  • Характеристики
  • Файлы и документы1
  • Отзывы0
0%
Реле времени PCG-417 2х8А 230В 2НО IP20 звезда-треугольник для пуска электродвиг. монтаж на DIN-рейке F&F EA02.001.020
Артикул: EA02.001.020
Пока нет отзывов
Реле времени PCG-417 2х8А 230В 2НО IP20 звезда-треугольник для пуска электродвиг. монтаж на DIN-рейке F&F EA02.001.020
Описание
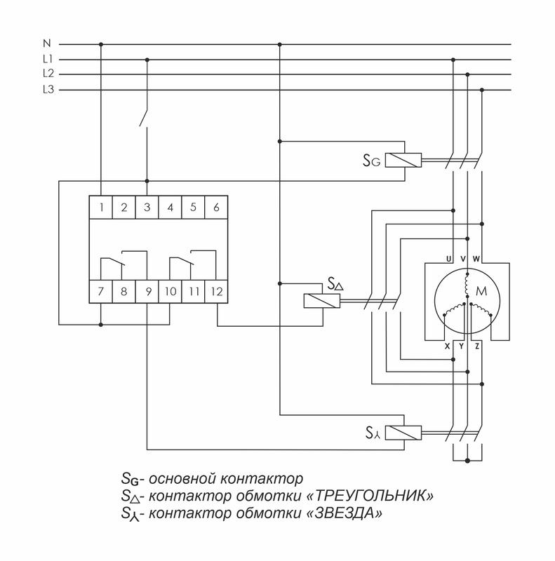
Реле времени серии "PCG" Монтаж на DIN-рейку. Предназначено для управления контакторами, переключающими обмотки электродвигателей со схемы «ЗВЕЗДА» при пуске на схему «ТРЕУГОЛЬНИК» в рабочем режиме. Принцип работы Реле времени имеет 2 релейных выхода. Каждый управляет отдельным контактором. В момент пуска его первый выход включает контактор S? (замыкаются контакты 7-9) и обмотки электродвигателя подключаются по схеме «ЗВЕЗДА», что снижает пусковой ток в несколько раз. По окончании времени выхода двигателя на рабочий режим (время t1) наступает пауза (t2), когда оба контактора выключены, затем включается контактор S? (замыкаются контакты 10-12), включающий обмотки по схеме «ТРЕУГОЛЬНИК». Особенности: напряжение питания 230 В AC; 24 В AC/DC; время пуска 1-1000 с; время переключения 75 / 150 мс; контакт - 2NO/NC (2х8 А).
Характеристики
Артикул
EA02.001.020
Глубина
65
Ширина
18
Высота
90
Максимальное выходное напряжение, В
810294001845
Род тока включения
Переменный ток (AC)
3 668 руб. /шт
Заказать
Минимальная сумма заказа 500р.
Определяем...
Отзывы
Хотите оставить отзыв?Поставьте свою оценку!
Сделайте выбор!